Tubular reactors are used in a continuous flow mode with reagents flowing in and products being removed. They can be the simplest of all reactor designs.
Description
Tubular reactors are used in a continuous flow mode with reagents flowing in and products being removed. They can be the simplest of all reactor designs. Tubular reactors are often referred to by a variety of names:
Plug flow reactors
Pipe reactors
Packed-bed reactors
Fixed-bed reactors
Trickle-bed reactors
Bubble-column reactors
Ebullating-bed reactors
Single-phase flow in a tubular reactor can be upward or downward. Two-phase flow can be co-current up-flow, counter-current (liquid down, gas up) or, most commonly, co-current down-flow.
Tubular reactors can have a single wall and be heated with an external electric furnace or they can be jacketed for heating or cooling with a circulating heat transfer fluid. External furnaces are typically rigid, split-tube heaters. Tubular reactors are used in a variety of industries:
Petroleum
Petrochemical
Polymer
Pharmaceutical
Waste Treatment
Specialty Chemical
Alternative Energy
Tubular reactors are used in a variety of applications:
Carbonylation
Dehydrogenation
Hydrogenation
Hydrocracking
Hydroformulation
Oxidative decomposition
Partial oxidation
Polymerization
Reforming
Tubular reactors may be empty for homogenous reactions or packed with catalyst or other solid particles for heterogeneous reactions. Packed reactors require upper and lower supports to hold particles in place. Upper packing often includes inert material to serve as a pre-heat section. Pre-heating can also be done with an internal spiral channel to keep incoming reagents close to the heated wall during entry, as shown to the right.
It is often desirable to size a tubular reactor to be large enough to fit 8 to 10 catalyst particles across the diameter and be at least 40-50 particle diameters long. The length to diameter ratio can be varied to study the effect of catalyst bed length by equipping the reactor with "spools" placed in the bottom of the reactor to change this ratio.
Tubular reactor systems are highly customizable and can be made to various lengths and diameters and engineered for various pressures, temperatures and materials of construction.
A split-tube furnace is provided for heating these vessels. Insulation is provided at each end, to minimize heat loss and prevent the end caps from being heated. The heater length is normally divided into one or three separate heating zones, although it can be split into as more zones if required.
We can furnish either a fixed internal thermocouple in each zone or a single moveable thermocouple in the center line thermowell that can be used to measure the temperature at points along the catalyst bed. External thermocouples are typically provided for control of each zone of the heater, as can be seen in the 'Open 3-Zone Split Tube Furnace" photo.
Gas Feed Systems
Various gas feeds can be set up and operated from a gas distribution rack. In order to deliver a steady flow of gas to a reactor, it is necessary to provide gas at a constant pressure to an electronic Mass Flow Controller. This instrument will compare the actual flow rate delivered to the set point chosen by the user, and automatically adjust an integral control valve to assure a constant flow. Care must be taken to size these controllers for the specific gas, flow rate range and maximum pressure of operation. A mass flow controller needs a power supply and read-out device, as well as a means of introducing the desired set point.
When ordering mass flow controllers, you will need to specify:
1. Type of gas to be metered (e.g. N2, H2, CH4)
2. Maximum operating pressure of the gas (100 or 300 bar)
3. Maximum flow rate range in standard cc's per minute (sccm)
4. Pressure for calibration of the instrument
Mass flow controllers are available for use to 1500 psi and to 4500 psi. Considerable savings can be obtained if the mass flow controller is to be used only to 1500 psi.

Schematic of a flow system with a mass flow controller.
The schematics above depicts the installation of a mass flow controller for the introduction of gas to a continuous-flow reaction system. Such installations are enhanced with the addition of a by-pass valve for rapid filling or flushing.

Schematic of a flow system with a mass flow controller.
The schematics above depicts the installation of a mass flow controller for the introduction of gas to a continuous-flow reaction system. Such installations are enhanced with the addition of a by-pass valve for rapid filling or flushing.
Liquid Metering Pumps
High pressure piston pumps are most often used to inject liquids into a pressurized reactor operating in a continuous-flow mode. For low flow rates, HPLC pumps, many of which are rated for 5000 psig, are excellent choices.
Typical flow rates for pumps of this type range up to 10 or 40 mL per minute. Pumps are available to accommodate manual control from their digital faceplate or computer-control from a E1200 Process Controller.
Chemical feed pumps are our recommendation for continuous feeding of liquids when the desired flow rate is greater than 6 liters per hour. Essenton can assist with the feed pump selection. We will need to know the type of liquid; the minimum, typical, and maximum desired feed rate; the maximum operating pressure; and any special operating considerations such as explosion proof operation or corrosion possibilities.
Cooling Condensers
Cooling condensers are available to cool the products of the reaction.
Back Pressure Regulators
The reactor pressure is maintained by a Back Pressure Regulator (BPR) installed downstream of the reactor. This style of regulator will release products only when the reactor pressure exceeds a preset value by the operator.
When a BPR is used in conjunction with mass flow controllers, the user can maintain a constant flow of gas through a reactor held at an elevated constant pressure. This provides for the highest degree of control and reproducibility in a continuous-flow reactor system.
An alternative BPR may be available to permit pressure let-down of a two-phase stream from the reactor. This BPR requires that the operator provide a source of nitrogen or air at a pressure slightly above the desired operating pressure. Advantages of this style is that the high-pressure Separator vessel can be replaced with a low pressure liquid product receiver and the operator will have easier access to near real-time liquid samples.
Gas/Liquid Separators
Tubular reactors operating in continuous-flow mode with both gas and liquid products will typically require a Gas/Liquid Separator. The separator is placed downstream of the reactor, often separated from the reactor by a cooling condenser. In the separator vessel, liquids are condensed and collected in the bottom of the vessel. Gases and non-condensed vapors are allowed to leave the top of the vessel and pass to the back pressure regulator. It is important to operate the standard BPR with a single fluid phase to prevent oscillation of the reactor pressure.
The Gas/Liquid Separator can be sized large enough to act as a liquid product receiver that is drained periodically. Many of the non-stirred pressure vessels made by Essenton are ideally suited for use as Gas/Liquid Separators. Vessels of 300, 600, 1000, or 2000 mL are commonly chosen. Upon request, the bottom of the separator can be tapered to facilitate draining and/or automatic liquid drain capability can be added.
Continuous Bulk-Solids Feeder
Essenton's new laboratory-scale automated solids-feed module is designed to continuously deliver free-flowing non-cohesive bulk solids into specially customized Essenton continuous stirred, tubular, or fluidized bed reactors.
Control and Data Acquisition Systems
A variety of solutions exist to meet the needs of system operators. System accessories such as heaters, mass flow controllers, and pumps can be obtained with individual control packages to create a manual, Distributed Control System (DCS) based on our 4838 and 4848 Controllers.
As the number of channels to be controlled increases, economics and convenience will often dictate that the distributed system of individual controllers should be replaced with the computer-based Model E1200 Process Controller (PCC).
Technical Parameters
| Model No | ET-700 | ET-950 | ET-2500 | ET-3600 |
| Sizes | 3/8 Inch | 1/2 Inch | 1 Inch | 1.5 Inch |
| O.D. / I.D. (in.) | 0.38 / 0.28 | 0.50 / 0.37 | 1.50 / .99 | 1.88 / 1.44 |
| O.D. / I.D. (mm) | 9.5 / 7.0 | 13 / 9.5 | 38 / 25 | 48 / 36 |
| Heated Length (in.) | 6, 12, 24 | 12, 24, 36 | ||
| Max. Pressure, psi (bar) | 3000 (207, 200 for CE orders) | 5000 (345) | 3000 (207, 200 for CE orders) | |
| Max. Temperature | 550°C | 550°C | 350°C | |
| Support Spools | No | Optional | ||
| Spiral Pre-Heat | No | Optional | ||
| No. Ports in Top Head | 1 | 4 | ||
| No. Ports in Bottom Head | 1 | 4 | ||
| Internal Thermocouple | (Optional) Moveable or Multi-point fixed | |||
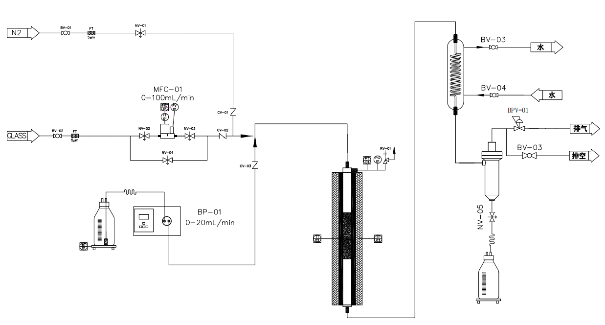
Below are schematic representations of typical tubular reactor systems, along with a symbols chart to facilitate understanding. We have provided an ordering number for each of these examples.
Related Products
Quick Links
Tel.: +86 769 8185 5667
Mob.: +86 134 1596 1411
Fax: +86 769 8185 5569
E-mail: Sarah@essenton.com
WhatsApp: +86 134 1596 1411
WeChat: +86 134 1596 1411
Add.: No.7 NanTang Road, Chashan Town, Dongguan, Guangdong, China 523 000